| CPC H02P 3/10 (2013.01) [H02P 3/12 (2013.01); H02P 7/04 (2016.02); B25F 5/00 (2013.01)] | 15 Claims |

|
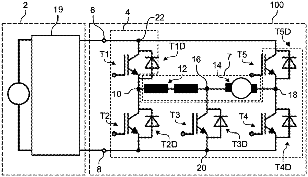
1. An electric drive unit for an electric handheld power tool, the electric drive unit comprising:
an electric motor with a stator winding and a rotor winding;
an actuating circuit for actuating the electric motor; and
a connection unit for coupling an energy source for driving the electric motor,
the stator winding being connected via a first node to a stator-side first half-bridge including a first semiconductor component and a second semiconductor component and connected via a second node to the rotor winding,
the rotor winding being connected to a third node connected via a conductive component to the connection unit,
the actuating circuit including a third semiconductor component connected via the second node to the rotor winding and the stator winding and connected via a fourth node directly to the connection unit.
|