| CPC H02M 3/33592 (2013.01) [H02M 1/0006 (2021.05)] | 20 Claims |

|
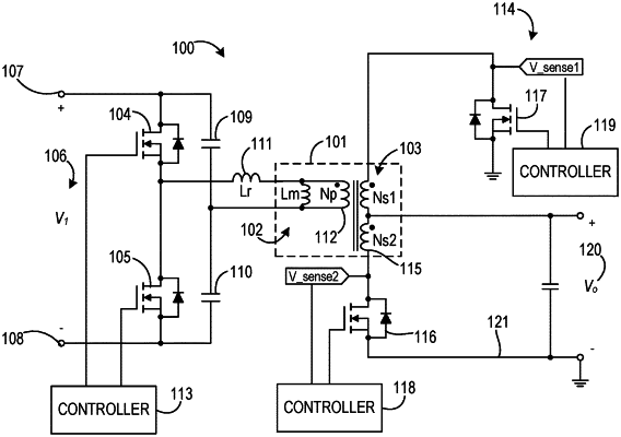
1. A power converter comprising:
a transformer comprising a primary winding and a secondary winding;
a first switch coupled with the secondary winding;
a filter circuit coupled with the first switch and comprising a resistor-capacitor (RC) filter coupled in series with a second switch, wherein a filter capacitor of the RC filter is coupled between a filter resistor of the RC filter and the second switch; and
a switch controller coupled with the first switch and the filter circuit and configured to:
sense a voltage across the first switch;
compare the voltage across the first switch with a voltage threshold; and
control a gate of the first switch and a gate of the second switch in response to the comparison of the voltage.
|